Groothandel Biologische ontgeuringsbox

  • Biologische ontgeuringsbox

Biologische ontgeuringsbox

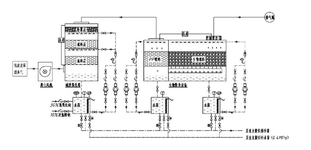
Processtroom

Geurig gas → Verzamelsysteem → Voorwassysteem → Filtratiesysteem → Centrifugaalventilator → Afvoersysteem
Circulatiesysteem Bevochtigingssysteem

Toepassingsgebieden voor geurbestrijdingsprocessen
Veehouderijen;
Voedselverwerkende fabrieken;
Voorzieningen voor het onschadelijk verwijderen van dode dieren;
Chemische fabrieken;
Afvalwaterzuiveringsinstallaties;
Voedselfabrieken en andere locaties genereren onwelriekende gassen.
Afvaloverslagstations;

Opmerking: Dit proces is voornamelijk toepasbaar voor de behandeling van onwelriekende gassen die bestaan ​​uit zwavelhoudende verbindingen (H₂S, SO₂, mercaptanen, sulfiden, enz.), stikstofhoudende verbindingen (NH₃, trimethylamine, amiden, enz.), halogenen en hun derivaten (chloorgas, gehalogeneerde koolwaterstoffen, enz.).

Productbeschrijving: Uitleg van de principes en prestatiekenmerken van het biologische ontgeuringsproces

De gecombineerde biologische was- en filtratie-ontgeuringseenheid integreert drie biologische technologieën: biologische wassing, biologische druppelfiltratie en biologische filtratie. Dit nieuwe samengestelde biologische ontgeuringsapparaat werd ontwikkeld door de voordelen van deze drie biologische technieken te synthetiseren. Geurgassen komen via de inlaat de waszone binnen en ondergaan daar een voorbehandeling met water of geconcentreerde chemische wasoplossingen. Deze waszone voltooit de absorptie van in water oplosbare chemicaliën, de stofverwijdering en de bevochtiging van de geurige gassen. Niet-verwijderde onwelriekende gassen gaan vervolgens naar de meertrapsbiofilterbedfiltratiezone. Terwijl ze door de filterlaag gaan, worden verontreinigende stoffen van de gasfase naar het oppervlak van de biofilm overgebracht:
a) Onder invloed van sproeiwater komen onwelriekende gassen in contact met de waterfilm op het vochtige verpakkingsmateriaal (biologische media) en lossen deze op.
b) Onwelriekende componenten die de biofilm binnendringen, worden in het verpakkingsmateriaal afgebroken door microbiële absorptie en afbraak.
c) Micro-organismen gebruiken geabsorbeerde onwelriekende componenten als energiebron voor verdere voortplanting. Deze drie processen vinden gelijktijdig plaats, waardoor het hele systeem wordt gewaarborgd
voldoet aan de emissienormen.

Bepaling van procesparameters

1. Selectie van waterpompen
2. Verpakkingshoogte: ongeveer 0,8–1,2 m
3. Gassnelheid
Verblijftijd van gas in de apparatuur: 5–25 seconden (onze apparatuur haalt doorgaans meer dan 20 seconden verblijftijd in een lege toren)
Gassnelheid geregeld op 0,2–0,5 m/s. (De gassnelheid van de toren is de lineaire snelheid van het gemengde gas, berekend op basis van het dwarsdoorsnede-oppervlak van de lege toren; het maximale gasvolume vindt plaats aan de basis van de toren, wat doorgaans wordt gebruikt voor berekeningen.)
Onze apparatuur maakt gebruik van bolvormige polymere organische pakkingen, D=50 mm, (ruimte) = 0,73
Het effectieve volume en de hoogte van het biofilter en het biovulmateriaal worden berekend met behulp van de volgende formule:
V = QT / 3600
H = VT / 3600
Waar:
V = Effectief volume van de pakkinglaag (m³)
Q = Geurgasdebiet (m³/h)
T = Verblijftijd (s) in lege toren
H = Hoogte van de pakkinglaag (m)
V = Snelheid van gas in lege toren (m/s)

Prestatievoordelen van biologische geurbestrijding

● Hoge behandelingsefficiëntie en superieure geurverwijdering
Geurbestrijdingsapparatuur met microbiële filtratie elimineert effectief specifieke verontreinigende stoffen zoals waterstofsulfide, ammoniak en methylmercaptaan, waardoor een uitstekende geurverwijdering wordt bereikt met een efficiëntie van meer dan 95%.
Het voldoet aan de strengste milieueisen voor geurbestrijding in verschillende regio's, onder alle seizoens- en klimaatomstandigheden.
● Geavanceerd en rationeel ontgeuringsproces
Het geavanceerde en rationele ontgeuringsproces zorgt ervoor dat de uiteindelijke emissies onschadelijk zijn voor mens en dier. Deze milieuvriendelijke technologie veroorzaakt geen secundaire vervuiling.
● Microbiële activiteit
Tijdens het eerste gebruik is slechts een kleine hoeveelheid voedingsmiddel nodig. Micro-organismen behouden een optimale activiteit door voedingsstoffen uit uitlaatgassen te absorberen.
● Hoge schokbelastingtolerantie
Het systeem past zich automatisch aan de maximale uitlaatgasconcentraties aan, waardoor een continue microbiële werking met een sterke schokbelastingtolerantie wordt gegarandeerd. Dit vertegenwoordigt het meest onderscheidende kenmerk en voordeel van desodorisatieapparatuur met microbiële filtratie in vergelijking met andere methoden.
● Verlengde levensduur van biologische media
Speciaal verwerkte biologische media hebben een hoog specifiek oppervlak, vergemakkelijken de vorming en loslating van biofilms, zijn bestand tegen corrosie en biologische afbraak, bieden uitstekende thermische isolatie, hebben een hoge porositeit, minimale drukval en efficiënte gas-/waterdistributie. De levensduur bedraagt ​​8-10 jaar.
● Eenvoudige bediening, onderhoudsvrij
Vereist geen speciaal personeel of routineonderhoud. Extreem lage operationele kosten met handig beheer. Geschikt voor continu gebruik, 24 uur per dag, of intermitterend gebruik.
Onderdelen met minimale slijtage zorgen voor uitzonderlijk eenvoudig onderhoud.

Hangzhou Lvran Environmental Protection Group Co., Ltd.

  • 1000+

    Klanten van serviceunits

  • 2000+

    Nationale technische cases

Hangzhou Lvran Environmental Protection Group Co., Ltd. is een uitgebreide technische dienstverlener en fabrikant van apparatuur voor de beheneling van afvalgassystemen, die R&D, technische diensten, ontwerp, productie, technische installatie en after-sales service integreert.

We are China Biologische ontgeuringsbox Suppliers and Wholesale Biologische ontgeuringsbox Exporter, Company. De Groep is een nationale hightech onderneming, een wetenschaps- en technologieonderneming in de provincie Zhejiang, een regionaal R&D-centrum en een kredieteenheid met AAA-rating. Het bezit meer dan 30 patenten op gebruiksmodellen, talrijke patenten op uitvindingen en auteursrechten op software. De Groep heeft langdurige technische R&D-samenwerkingen met binnenlandse universiteiten en instellingen, waaronder het "Environmental Innovation R&D Center", opgericht in samenwerking met de Anhui University of Science and Technology, en het "Plasma Energy and Environmental New Technology R&D Center", gezamenlijk ontwikkeld met de Zhejiang Sci-Tech University. De Groep heeft een eigen R&D- en productiebasis opgezet voor diepgaande technische samenwerking. De Groep beschikt over de belangrijkste VOC-gasbehandelingstechnologie, beschikt over een algemene contractkwalificatie van niveau 2 voor de bouw van gemeentelijke openbare werken, een veiligheidsproductielicentie, een speciale ontwerpkwalificatie van klasse B voor de beheersing van milieuvervuiling in de provincie Zhejiang, niet-geclassificeerde kwalificaties voor arbeidsdiensten en gespecialiseerde contracten voor speciale projecten. De Groep is gecertificeerd volgens ISO9001 voor internationale kwaliteit, ISO14001 voor milieubeheer en ISO45001 voor gezondheid en veiligheid op het werk.

EER & CERTIFICAAT

De volgende onderscheidingen vertegenwoordigen onze genialiteit. We winnen klanten met producten van hoge kwaliteit en krijgen veel lof van de markt en alle lagen van de bevolking met goede diensten.

  • Een plaatvormige basiseenheid en reactor met hoog elektrisch veld om lekkage langs het oppervlak te voorkomen
  • Een reactieapparaat voor het synthetiseren van methanol met behulp van koolstofdioxide en water en een werkwijze voor het synthetiseren van methanol met behulp van koolstofdioxide en water
  • Zelfreinigende elektrostatische stofvanger
  • Een corrosiebestendige hogedrukventilator met aanpassing van de windrichting
  • Een regelbare zelfreinigende ventilator met hoge capaciteit
  • Gecombineerd controlesysteem voor de voorbehandeling van uitlaatgassen door katalytische vergassing
  • Stoomreinigend continu elektrostatisch veld uitlaatgasreinigings- en behandelingssysteem
  • Lage temperatuur plasma UV-fotolyse uitlaatgaszuiveringsapparatuursysteem
  • Registratiecertificaat voor handelsmerk
Recent nieuws en evenementen
Deel met jou
Bekijk meer nieuws